首页 > 国家标准(GB) > GB/T 3743-2008 卡套式可调向端弯通三通管接头
GB/T 3743-2008

基本信息

标准号: GB/T 3743-2008

中文名称:卡套式可调向端弯通三通管接头

标准类别:国家标准(GB)

标准状态:现行

发布日期:2008-05-07

实施日期:2008-11-01

出版语种:简体中文

下载格式:.rar.pdf

下载大小:419732

相关标签: 卡套 可调 弯通 三通 管接头

标准分类号

标准ICS号:机械系统和通用件>>紧固件>>21.060.60环、套管、管接头、承插

中标分类号:机械>>通用零部件>>J15管路附件

关联标准

替代情况:替代GB 3743.1-1983;GB 3743.2-1983

出版信息

出版社:中国标准出版社

页数:8页

标准价格:10.0 元

计划单号:20060766-T-604

出版日期:2008-11-01

相关单位信息

首发日期:1983-06-17

起草人:耿志学、李维荣、周舜华、冯峰、周剑飞、陶忠明、左学俊、阮浩丰、陈占基、王利民

起草单位:中机生产力促进中心、海盐管件制造有限公司、海盐县海管管件制造有限公司等

归口单位:全国管路附件标准化技术委员会

提出单位:中国机械工业联合会

发布部门:中华人民共和国国家质量监督检验检疫总局 中国国家标准化管理委员会

主管部门:中国机械工业联合会

标准简介

本标准规定了卡套式可调向端弯通三通管接头和接头体的尺寸、标记及技术要求。本标准适用于管子外径为6㎜~42㎜,最大工作压力10MPa~63MPa的液压流体传动和一般用途的管路系统。本标准规定了卡套式锥螺纹长管接头和接头体的尺寸、标记及技术要求。本标准适用于管子外径为4㎜~42㎜,最大工作压力10MPa~40MPa的液压流体传动和一般用途的管路系统。 GB/T 3743-2008 卡套式可调向端弯通三通管接头 GB/T3743-2008 标准下载解压密码:www.bzxz.net

标准图片预览

GB/T 3743-2008 卡套式可调向端弯通三通管接头
GB/T 3743-2008 卡套式可调向端弯通三通管接头
GB/T 3743-2008 卡套式可调向端弯通三通管接头
GB/T 3743-2008 卡套式可调向端弯通三通管接头
GB/T 3743-2008 卡套式可调向端弯通三通管接头

标准内容

ICS21.060.60
中华人民共和国国家标准
GB/T3743—2008
代替GB/T 3743.1—1983,GB/T 3743.2—1983卡套式可调向端弯通三通管接头24° cone connectors-Straight thread run tee2008-05-07发布
2008-11-01实施
本标准是卡套式管接头系列标准之一。前言
GB/T 3743—2008
本标准是对GB/T3743.1—1983卡套式端直角三通管接头》和GB/T3743.2—1983卡套式端直角三接头体》的修订。主要修订内容如下:将两个标推的内容进行了整合;修改了中文和英文名称;
-增加了可调向螺纹柱端,取消了原标准中的A型螺纹柱端:将公称压力 G(250)和J(400)修改为最大工作压力 10 MPa~~63 MPa,并分为 L和 S两个系列,系列的产品尺寸范阈作了调整;调整了管子外径尺寸系列,并修改了相关尺寸,-增加了管螺纹柱端结构形式;
一减少了部分应由制造商控制的参数;—取消了重量数据;
取消了表面粗糙度标注,表面粗糙度要求在GB/T3765卡套式管接头技术条件》巾给出。本标准白实施之日起代替GB/T 3743,1—1983和GB/T 3743.2—1983。本标准由中国机械工业联合会提出。本标准由全国管路附件标准化技术委员会归口。本标准负责起草单位:中机生产力促进中心、海盐管件制造有限公司、海盐县海管管件制造有限公司。
本标准参加起节单位:伊频(宁波)流体连接件有限公司、嘉兴迈思特管件制造有限公司、建湖县特佳液压管件有限公司、逝江华夏阀门有限公司、海高博管件有限公司、焦作市路通液压附件有限公司。本标准主要起草人:耿志学、李维荣、周舜华、冯峰、周剑飞、陶忠明、左学俊、阮浩丰、陈占基、王利民。
本标准所代替标准的历次版本发布情况为:-CB/T3743.1—1983
-GB/T3743.2--1983.
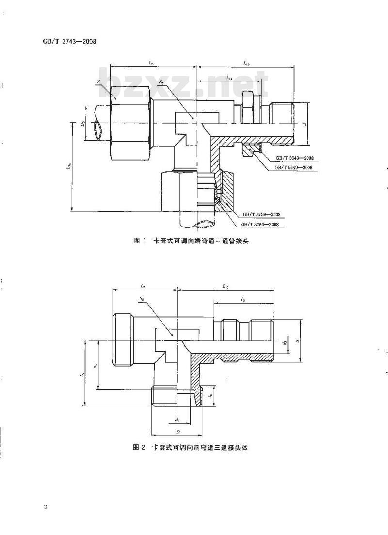
1范围
卡套式可调向端弯通三通管接头GB/T 3743—2008
本标准规定了卡套式可调向端弯通三適管接头和接头体的尺寸、标记及技术要求。本标准适用于管子外径为 6 mM~~42 m,最大工作压力 10 MPa~63 MPa 的液压流体传动和一般用途的管路系统。
2规范性引用文件
下列文件中的条款通过本标准的引用而成为本标准的条款。凡是注日期的引用文件,其随后所有的修改单(不包括勘误的内容)或修订版均不适用于本标准,然而,鼓励根据本标推达成协议的各方研究是否可使用这些文件的最新版本。凡是不注日期的引用文件,其最新版本适用于本标准。8卡套式管接头用连接螺母
GB/T 3759--2008
GB/T 3764--2008Www.bzxZ.net
8卡套
GB/T 37652008
8卡套式管接头技术条件
GB/T 5649—2008
3尺寸
管接头用锁紧螺母和垫圈
卡套式可调向端弯通三通管接头和接头体的尺寸应符合图1,图2和表1的规定,可调向端的尺寸应符合GB/T3765附录A的规定,接头体卡套端尺寸应符台GB/T3764的规定。4标记
4.1标记方法
卡套式可调向端弯通三通管接头和接头体的标记方法应符合GB/T3765的规定。4.2标记示例
接头系列为L,管子外径为10 rmm,普通螺纹(M)可调向螺纹柱端,表面镀锌处理的钢制卡套式可调向端弯通三通管接头标记为:管接头GB/T3743L10
接头系列为L,管子外径为10ИI,背通螺纹(M)可调向螺纹柱端,表面镀锌处理的钢制卡套式可调向端弯通三通接头体标记为:接头体GB/T3743L10
5技术要求
技术要求按3/3765的规定。
GB/T3743—2008
GB/T 5649—2008
GB/T5640—200B
GB/T 37592008
GB/T3764—2008
图1卡套式可调向端弯通三通管接头图2卡套式可调向端弯通三通接头体系列
压力/
卡套式可调向端弯通三通管接头和接头体尺寸d,
5M19×1
M14× 1. 5
5|M14X1.S
5/M16X1
M20X1. 5M18 X×
M24X1.5M20x1
M45×2
[M52×2
引M22×
M12×2
M16X1, 5M11X 1.
M18X1.5M16X1
M20×1.5M18×1.5
M22X1.5M20X1.5
.5M22X1.
M52×2
M27×2
M48×2
注:尽可能不采用括号内的规格4
GB/T 3743—2008
单位为毫米
小提示:此标准内容仅展示完整标准里的部分截取内容,若需要完整标准请到上方自行免费下载完整标准文档。